
Regulator kotła WR10 - instrukcja obsługi
Instrukcja obsługi w wersji maksymalnie skróconej
Regulator kotła powinien pracować w pozycji przełącznika trybu pracy 3 - praca automatyczna lub 4 - praca z analizą.
Wydajność kotła jest zawsze regulowana potencjometrem posuwu rusztu. Zmiany wysterowania powinny być małe - o 1-2 działki jednorazowo.
Sprawność kotła zależy głównie od ilości powietrza podmuchowego. Jeżeli w kotle jest za mało lub za dużo powietrza, należy odpowiednio zwiększyć lub zmniejszyć nastawę w parametrach stałych na funkcji 27. Zmiany powinny być małe - o 0,1-2,0% jednorazowo, nie częściej niż raz na 2 godziny. Ocena zmiany ilości powietrza dostarczanego do kotła może być dokonana tylko przy użyciu komputera - określenia średniej sprawności z okresu czasu od ostatniej zmiany powietrza.
Pełna instrukcja obsługi
Przyciski i przełączniki na szafie
Na szafie regulatora kotła znajdują się przełączniki: zmiany trybu pracy, załączania pracy wstecznej rusztu. Przełącznik zmiany trybu pracy pozwala przechodzić między trybami: 1 - sterowanie ręczne, 2 - praca w synchronizacji, 3 - praca automatyczna, 4 - praca z analizą. Poszczególne tryby pracy wiążą się nie tylko z rozkazami wydawanymi do sterownika, ale także z połączeniami elektrycznymi wewnątrz szafy. Przełącznik pracy wstecznej dla rusztu służy do awaryjnego cofnięcia rusztu (przy wypadnięciu łuski, zaklinowaniu się rusztu itp.). Położenie "0" oznacza pracę normalną, położenie "1" oznacza ruch wstecz. Przed przełączeniem kierunku ruchu należy najpierw zatrzymać ruszt przyciskiem wyłączenia w szafie panelu blokad. W szafie regulatora kotła znajdują się przyciski: kasowania awarii i kontroli sygnalizacji. W przypadku zaistnienia awarii odpowiednia lampka na szafie kotła (także na szafie panelu blokad) mruga i ewentualnie towarzyszy temu sygnał dźwiękowy. Kasowanie awarii powoduje, że sygnał dźwiękowy zostaje wyłączony, a lampka świeci się światłem ciągłym - jeśli stan awaryjny, który spowodował jej załączenie, wciąż trwa - lub gaśnie - jeśli stan awaryjny minął. W przypadku zaistnienia stanu awaryjnego powtórne załączenie sygnału dźwiękowego wymaga więc skasowania awarii przez naciśnięcie przycisku, ustąpienia stanu awaryjnego i jego powtórnego zaistnienia. Kontrola sygnalizacji ma na celu sprawdzenie, czy wszystkie lampki i sygnalizacja dźwiękowa są sprawne - naciśnięcie tego przycisku powoduje załączenie wszystkich lampek na czas jego przyciśnięcia. Ponadto przy naciśniętym przycisku kontroli sygnalizacji na wyświetlaczach panelu blokad pokazywane są nie wartości aktualne, ale wartości blokad.
Szafa regulatora kotła posiada 6 lampek sygnalizacji awaryjnej. Trzecia lampka sygnalizuje wyłączenie termika wentylatora chłodzącego silnika rusztu. Wyłączenie wentylatora chłodzącego silnika rusztu przy sterowaniu falownikami jest niebezpiecznym uszkodzeniem. Silnik rusztu, pracując na małych obrotach, praktycznie nie może zostać należycie schłodzony wentylatorem zintegrowanym z jego wałem - konieczne jest chłodzenie zewnętrzne. Jego awaria może doprowadzić do przegrzania, a nawet spalenia silnika. Szósta lampka sygnalizuje awarię sterownika. Najczęściej oznacza to wyłączenie zasilania sterownika. Lampka ta zapala się również przed restartem po zaprogramowaniu sterownika.
Znaczenie poszczególnych funkcji
Wyświetlacz stały [TEMPERATURA WYJ] - Temp. wyjściowa - Temperatura wody za kotłem (Twy) [°C] - Pomiar z czujnika Pt100, zakres przetwarzania 0..200°C, wejście 12.
00 - Temp. zadana - Temperatura zadana (Tod) [°C] - Zadana temperatura wody wyjściowej. Pomiar - czujnik Pt100, zakres przetwarzania 0..200°C.
01 - Temp. wejściowa - Temperatura wody przed kotłem (Twe) [°C] - Temperatura wody wejściowej do kotła. Pomiar - czujnik Pt100, zakres przetwarzania 0..200°C.
02 - Przepływ - Przepływ wody przez kocioł (Gk) [t/h] - Dopływ wody do kotła. Pomiar prądowy z inteligentnego przetwornika różnicy ciśnienia na kryzie pomiarowej lub innego przetwornika pomiarowego z prądowym sygnałem wyjściowym.
03 - Wyst. fal. rusz. - Aktualne wysterowanie falownika rusztu (imp_r) [%] - Wysterowanie falownika rusztu. Sygnał prądowy wychodzący z regulatora (wyjście prądowe nr 1). W trybie pracy 1 - sterowanie ręczne regulator nie steruje falownikiem rusztu - elektrycznie obwód zamknięty jest w ten sposób, że sygnał prądowy z zadajnika w szafie jest wprost (z pominięciem sterownika) podawany na wejście prądowe falownika rusztu. W trybie pracy 2 - praca w synchronizacji sygnał prądowy na wyjściu prądowym nr 1 jest równy wysterowaniu zadajnika falownika rusztu - sygnałowi prądowemu na wejściu analogowym nr 5, wyświetlanemu na funkcji 04. Dlatego też w trybach 3 - praca w synchronizacji, 3 - praca automatyczna i 4 - praca z analizą wskazania na funkcjach 03 i 04 pokrywają się. Wysterowanie 100 odpowiada częstotliwości 50Hz/ wysterowanie 0 odpowiada częstotliwości 0Hz, sygnał przekłada się na częstotliwość liniowo.
04 - wysterowanie rusztu z zadajnika - Wysterowanie falownika rusztu z zadajnika. Sygnał prądowy z zadajnika 0-20mA. W trybie 1 - sterowanie ręczne nie jest pokazywany, ponieważ obwód jest elektrycznie zamknięty z pominięciem sterownika i sygnał z zadajnika jest wysyłany prosto do falownika. potencjometr zadajnika jest dziesięcioobrotowy, jedna działka na potencjometrze odpowiada 1% wysterowania (0,5Hz).
05 - Wyst. fal. podm. - Aktualne wysterowanie falownika podmuchu (imp_p) [%] - Wysterowanie falownika wentylatora powietrza podmuchowego (podmuchu). Sygnał prądowy wychodzący z regulatora (wyjście prądowe nr 2). W trybie pracy 1 - sterowanie ręczne regulator nie steruje falownikiem podmuchu - elektrycznie obwód zamknięty jest w ten sposób, że sygnał prądowy z zadajnika w szafie jest wprost (z pominięciem sterownika) podawany na wejścia prądowe falownika podmuchu. W trybie pracy 2 - praca w synchronizacji sygnał prądowy na wyjściu prądowym nr 2 jest równy wysterowaniu zadajnika falownika podmuchu - sygnałowi prądowemu na wejściu analogowym nr 6, wyświetlanemu na funkcji 06. Dlatego też w trybie 2 - praca w synchronizacji wskazania na funkcjach 03 i 04 pokrywają się. W trybie 3 - praca automatyczna o wielkości wysterowania falownika podmuchu decyduje program w regulatorze kotła, dokładnie względny skorygowany strumień powietrza podmuchowego dla 1,6 m3/h węgla (funkcja 30). W trybie 4 - praca z analizą o wielkości wysterowania falownika rusztu decyduje program w regulatorze kotła w połączeniu ze wspomagającym programem analizy, który działa na serwerze. Wysterowanie 100 odpowiada częstotliwości 50Hz/ wysterowanie 0 odpowiada częstotliwości 0Hz, sygnał przekłada się na częstotliwość liniowo. Wysterowanie falownika podmuchu zmienia się w cyklach co 30 sekund.
06 - wysterowanie falownika podmuchu z zadajnika - Wysterowanie falownika wentylatora powietrza podmuchowego (podmuchu) z zadajnika. Sygnał prądowy z zadajnika 0-20mA. W trybie 1 - sterowanie ręczne nie jest pokazywany, ponieważ obwód jest elektrycznie zamknięty z pominięciem sterownika i sygnał z zadajnika jest wysyłany prosto do falownika. potencjometr zadajnika jest dziesięcioobrotowy, jedna działka na potencjometrze odpowiada 1% wysterowania (0,5Hz).
10 - Min. zalec. wyd. - Minimalna wydajność kotła (Qmin) [MW] - Minimalna zalecana wydajność kotła. Przy założeniu aktualnej wydajności (funkcja 11) i identycznego współczynnika energia / objętość węgla (funkcja 64) przy innej ilości podawanego do kotła opału (szczególnie przy mniejszej grubości warstwownicy i mniejszej prędkości posuwu rusztu), wyliczana jest wydajność z jaką pracowałby kocioł, gdyby zamiast aktualnej wysokości warstwownicy, wynosiła ona 700mm oraz gdyby zamiast aktualnej prędkości rusztu, ich prędkość równa była minimalnej zalecanej. Minimalna zalecana prędkość posuwu rusztu wyliczana jest przy założeniu, że węgiel spędza w strefie spalania 200% wpisanego szacunkowego czasu przebywania węgla w kotle (funkcja 60). Dla kotła WR10 przyjmuje się, że strefa spalania ma długość 6m.
11 - Wydajność kotła 4 - Wydajność kotła (Qk4) [MW] - Wydajność kotła. Wydajność liczona jest na podstawie pomiaru przepływu wody przez kocioł (funkcja 02) i różnicy temperatury wody wyjściowej (wartość na wyświetlaczu stałym) i wejściowej (funkcja 01).
12 - Max. zalec. wyd. - Maksymalna wydajność kotła (Qmax) [MW] - Maksymalna zalecana wydajność kotła. Przy założeniu aktualnej wydajności (funkcja 11) i identycznego współczynnika energia / objętość węgla (funkcja 64) przy innej ilości podawanego do kotła opału (szczególnie przy większej grubości warstwownic i większej prędkości posuwu rusztu), wyliczana jest wydajność z jaką pracowałby kocioł, gdyby zamiast aktualnej wysokości warstwownic, wynosiła ona 200mm oraz gdyby zamiast aktualnej prędkości rusztu, jego prędkość równa była maksymalnej zalecanej (funkcja 72).
13 - Proporcja wydajności - Zaprogramowana wydajność odniesienia (PrcQ) [MW] - zadana moc kotła [MW] - Wartość programowana i wyświetlana na funkcji 13 będąca podzielnikiem mocy na poszczególne kotły.
14 - Qobl^2/(Qwy*Qsumk) - Korekta procentowa mocy do utrzymania z nadrzędn. (Kpmn) [%] - korekta procentowa mocy do utrzymania z nadrzędnego [%] - Wielkość korekty wyznaczana przez regulator nadrzędny. Sposób jej wyliczenia został przedstawiony w punkcie: Algorytm sterowania kotła WR-10 na wydajność
16 - Wyliczony Ko - Wyliczony współczynnik moc z objętości paliwa (Kowl) [MWh/m3] - wyliczony współczynnik mocy z objętości węgla [MW/m3/h]. Sposób jej wyliczenia został przedstawiony w punkcie: Algorytm sterowania kotła WR-10 na wydajność
17 - Korekta warstw. - Korekta zmian ster. rusztu od warstwownicy (Kwys) [%] - korekta zmian wysterowania rusztu od warstwownicy [mm] - Różnica w procentach między aktualnym położeniem warstwownicy (funkcja 74), a położeniem sprzed godziny.
19 - Amplituda oscylacji - Amplituda oscylacji strum. pow. (Ampl) [%] - Amplituda oscylacji. Oscylacje dotyczą wysterowania falownika podmuchu (funkcja 05) i mogą mieć miejsce tylko w trybach 3 - praca automatyczna i 4 - praca z analizą. Jeżeli amplituda oscylacji jest równa 0, wysterowanie falownika podmuchu jest niezmienne w kolejnych cyklach co 30 sekund. Amplituda określa w procentach wysterowanie falownika podmuchu - w takich samych jednostkach, jak wysterowanie falownika podmuchu (funkcja 05). Jeżeli amplituda oscylacji jest większa od zera, to faktyczne wysterowanie falownika podmuchu zmienia się w kolejnych cyklach 30 sekundowych następująco: wysterowanie_falownika_podmuchu + amplituda_oscylacji, wysterowanie_falownika_podmuchu + 2 * amplituda_oscylacji, wysterowanie_falownika_podmuchu + amplituda_oscylacji, wysterowanie_falownika_podmuchu - amplituda_oscylacji, wysterowanie_falownika_podmuchu - 2 * amplituda_oscylacji, wysterowanie_falownika_podmuchu - amplituda_oscylacji. Pełny cykl oscylacji ma więc 3 minuty. Średnie wysterowanie falownika podmuchu pozostaje takie samo bez względu na zaprogramowaną wartość amplitudy oscylacji, należy natomiast pamiętać o tym, że w przypadku niezerowej amplitudy oscylacji należy dla tego samego średniego wysterowania falownika podmuchu utrzymywać w komorze spalania wyższe podciśnienie, aby zapobiec dymieniu wynikającemu z okresowo większego wysterowania falownika podmuchu. Ustawienie amplitudy oscylacji zaleca się wówczas, gdy spalany jest węgiel z tendencjami do spiekania się.
20 - Wym. obj. węgla - Wymagana objętość węgla (V_od) [m3/h] - Wymagana objętość węgla dostarczanego do kotła. Objętość jest liczona na podstawie temperatury wejściowej (funkcja 01), temperatury wyjściowej (wartość na wyświetlaczu stałym) oraz przepływu przez kocioł (funkcja 02).
21 - Obj. węgla kotła 4 - Aktualna objętość węgla (V) [m3/h] - Objętość węgla dostarczanego do kotła. Objętość liczona jest w cyklach 3-minutowych - tak jak liczona jest prędkość rusztu (funkcja 71). Mając szerokość rusztu i wyliczoną średnią wysokość warstwy rusztu (funkcja 74) w połączeniu z prędkością regulator wylicza objętości. Podawana wielkość jest średnią z ostatnich 30 minut.
22 - objętość węgla do regulacji powietrzem podmuchowym - Objętość węgla do regulacji powietrzem podmuchowym. Wielkość liczona analogicznie jak objętość węgla dostarczanego do kotła (funkcja 21), ale z ostatnich 15 minut.
23 - strumień powietrza podmuchowego dla aktualnej obj.węgla - Vc_reg - Strumień powietrza podmuchowego dla aktualnej objętości węgla. Na podstawie zaprogramowanych względnego strumienia powietrza podmuchowego dla 0.4 m3/h węgla (funkcja 24) i dla 1.6 m3/h węgla (funkcja 27) oraz objętości węgla do regulacji powietrzem podmuchowym (funkcja 22), regulator wylicza jakie byłoby wysterowanie falownika podmuchu (funkcja 05), gdyby kocioł znajdował się w trybie 3 - praca automatyczna lub w trybie 4 - praca z analizą.
24 - Względne pow. 0,4m3/h - Względna ilość powietrza dla 0,4m3/h węgla 1 (Pws1) [%] - Względny strumień powietrza podmuchowego dla 0.4 m3/h węgla. Parametr określający zależność powietrze podmuchowe a węgiel dostarczany do kotła w pracy automatycznej i w pracy z analizą dla objętości węgla mniejszych niż 0.8 m3/h, czyli poniżej ok. 3MW mocy kotła. Skala względna od 50 do 150 przeliczana jest na faktyczny strumień powietrza podmuchowego dla 0.4 m3/h węgla (funkcja 25). Taką skalę dobrano z uwagi na łatwiejszą obsługę.
25 - Powietrze dla 0,4m3/h - Ilość powietrza dla 0,4m3/h węgla (Pow4) [%] - Strumień powietrza podmuchowego dla 0.4 m3/h węgla. Przeliczenie względnego strumienia powietrza podmuchowego dla 0.4m3/h węgla (funkcja 24) na procent wysterowania falownika podmuchu - skala taka sama, jak dla wysterowania falownika podmuchu (funkcja 05). Wartości względnego strumienia powietrza podmuchowego dla 0.4 m3/h węgla (funkcja 24) równej 100 odpowiada w kotle WR10 wartość strumienia powietrza podmuchowego dla 0.4 m3/h węgla równa 30.
26 - Dolna granica pow. - Dolna granica powietrza w analizie (Dpow) [%] - Graniczna wartość względnego strumienia powietrza podmuchowego dla 1.6m3/h węgla - minimum. Zmieniany przez program analizy względny strumień powietrza podmuchowego dla 1.6m3/h węgla (funkcja 27) nie może być mniejszy niż ta wartość.
27 - Względne pow. 1,6m3/h - Względna ilość powietrza dla 1,6m3/h węgla 3 (Pws3) [%] - Względny strumień powietrza podmuchowego dla 1.6 m3/h węgla. Parametr określający zależność powietrze podmuchowe a węgiel dostarczany do kotła w pracy automatycznej i w pracy z analizą dla objętości węgla większych niż 0.8m3/h, czyli powyżej ok. 3MW mocy kotła. Skala względna od 50 do 150 przeliczana jest na faktyczny strumień powietrza podmuchowego dla 1.6m3/h węgla (funkcja 25). Taką skalę dobrano z uwagi na łatwiejszą obsługę.
28 - Górna granica pow. - Górna granica powietrza w analizie (Gpow) [%] - Graniczna wartość względnego strumienia powietrza podmuchowego dla 1.6 m3/h węgla - maksimum. Zmieniany przez program analizy względny strumień powietrza podmuchowego dla 1.6 m3/h węgla (funkcja 27) nie może być większy niż ta wartość.
29 - Powietrze dla 1,6m3/h - Ilość powietrza dla 1,6m3/h węgla (Pow16) [%] - Strumień powietrza podmuchowego dla 1.6 m3/h węgla. Przeliczenie względnego strumienia powietrza podmuchowego dla 1.6 m3/h węgla (funkcja 27) na procent wysterowania falownika podmuchu - skala taka sama, jak dla wysterowania falownika podmuchu (funkcja 05). Wartości względnego strumienia powietrza podmuchowego dla 1.6 m3/h węgla (funkcja 27) równej 100 odpowiada w kotle WR10 wartość strumienia powietrza podmuchowego dla 1.6 m3/h węgla równa 62.
30 - Skor. w. pow. 1,6m3/h - Skoryg. względne powietrze dla 1,6m3/h węgla (Pzs3) [%] - Względny skorygowany strumień powietrza podmuchowego dla 1.6 m3/h węgla. to wielkość wyliczana w cyklu 3-minutowym, określająca w trybie 3 - praca automatyczna i trybie 4 - praca z analizą wysterowanie falownika podmuchu (funkcja 05), przeliczana na nie tak jak względny strumień powietrza podmuchowego dla 0.4 m3/h węgla (funkcja 24) czy względny strumień powietrza podmuchowego dla 1.6 m3/h węgla (funkcja 27). Jeżeli bezwzględna różnica wartości z tablicy względnego wysterowania rzeczywistego wyciągu dla 1.6 m3/h węgla z ostatnich 3-minut i z poprzednich 3-minut jest większa lub równa górnej granicy korekty powietrza podmuchowego od wysterowania wyciągu(funkcja 42), względny skorygowany strumień powietrza podmuchowego dla 1.6 m3/h węgla jest równy względnemu strumieniowi powietrza podmuchowego dla 1.6 m3/h węgla (funkcja 27). W przeciwnym wypadku względny skorygowany strumień powietrza podmuchowego dla 1.6 m3/h węgla jest równy iloczynowi:
{względny strumień powietrza podmuchowego dla 1.6 m3/h węgla (funkcja 27)} * (1 + ({względne wysterowanie rzeczywistego wyciągu dla 1.6 m3/h węgla z przedostatnich 3-minut} - {względne wysterowanie rzeczywistego wyciągu dla 1.6 m3/h węgla z ostatnich 3-minut}) / {względne wysterowanie rzeczywistego wyciągu dla 1.6 m3/h węgla (funkcja 41)})
Innymi słowy: jeżeli względne wysterowanie rzeczywistego wyciągu dla 1.6 m3/h węgla (funkcja 41) spada, wysterowanie falownika podmuchu (funkcja 05) zostaje zwiększone; jeżeli rośnie - zostaje zmniejszone. Korekta ta ma na celu adaptację podmuchu do charakterystyki spalanego węgla. Jeżeli węgiel się spieka i tworzy na ruszcie charakterystyczne płyty, wysterowanie wyciągu dla osiągnięcia zadanego podciśnienia spada, więc zwiększa się wysterowanie podmuchu, aby przeciwdziałać tworzeniu się spieków. Jeżeli węgiel spala się szybko i ostatnie strefy stanowią dla powietrza podmuchowego bardzo małe opory, wysterowanie wyciągu dla osiągnięcia zadanego podciśnienia rośnie, więc zmniejsza się wysterowanie podmuchu, aby wydłużyć strefę spalania.
41 - Rzeczywisty wyc. odn. - Wzgl. wyst. rzecz. wyciagu dla 1,6m3 węgla (Wws3) [%] - Względne wysterowanie rzeczywiste wyciągu dla 1.6 m3/h węgla. Na podstawie wysterowania falownika wyciągu i objętości węgla dostarczanego do kotła (funkcja 21) wyliczana jest odwrotna funkcja do zależności powietrze podmuchowe a węgiel dostarczany do kotła w pracy automatycznej i w pracy z analizą. Pomocnicze względne wysterowanie wyciągu ma się tak do wysterowania rzeczywistego w kotle WR10 (podobnie jak jest to przeliczane w funkcji 25 czy w funkcji 29) że 100 wysterowania względnego odpowiada 85 rzeczywistego wysterowania falownika wyciągu. Innymi słowy: biorąc wyciąg zamiast podmuchu - jaka powinna być wartość względnego wysterowania falownika wyciągu dla 1.6 m3/h węgla, żeby przy aktualnej objętości węgla dostarczanego do kotła (funkcja 21) wartość otrzymana z funkcji identycznej do powietrze podmuchowe a węgiel dostarczany do kotła w pracy automatycznej i w pracy z analizą była po przeliczeniu z wysterowania względnego na rzeczywiste według podanych wyżej proporcji identyczna z aktualnym wysterowaniem falownika wyciągu. Względne wysterowanie rzeczywiste wyciągu dla 1.6 m3/h węgla wyliczane jest w cyklu 3-minutowym. Dla wyeliminowania pulsacji związanych z naturalną niejednorodnością podawanego do kotła paliwa, czy chwilowymi wahaniami pomiarów, regulator zapamiętuje dwie tablice po 5 wartości 3-minutowych średnich z ostatnich 15 minut: objętości węgla dostarczanego do kotła (funkcja 21) oraz względnego wysterowania rzeczywistego wyciągu dla 1.6 m3/h węgla. Dla każdej wartości względnego wysterowania rzeczywistego wyciągu dla 1.6 m3/h węgla w kolejnych interwałach 3-minutowych, jako wyjściowa brana jest średnia objętość węgla dostarczanego do kotła (funkcja 21) z całej tablicy, czyli z 15 minut. Przedstawiana funkcja właściwa jest średnią z całej tablicy względnych wysterowań rzeczywistych wyciągu dla 1.6 m3/h węgla, czyli z 15 minut.
42 - Zakres korekty wyc. - Dopuszczalny zakres korekty wyciągu (Kw3) [%] - Górna granica korekty powietrza podmuchowego od wysterowania wyciągu. Programowany próg w procentach w skali, w jakiej jest mierzone względne wysterowanie rzeczywiste wyciągu dla 4m3/h węgla (funkcja 42), określający o jak dużą korektę wynikającą ze względnego wysterowania rzeczywistego wyciągu dla 4m3/h węgla (funkcja 41) może być zmodyfikowany w stosunku do względnego wysterowania rzeczywistego wyciągu dla 4m3/h węgla (funkcja 27) względny skorygowany strumień powietrza podmuchowego dla 4m3/h węgla (funkcja 30).
60 - Przewidywany czas przebywania węgla w kotle (tx) [min] - Szacunkowy czas przebywania węgla w kotle. Parametr ten określa jakość węgla - ile czasu potrzebuje on na całkowite spalenie. Im lepszy węgiel tym krótszy czas spalania. Parametr ten nie wiąże się z wartością opałową węgla (funkcja 62), tylko z zawartością części lotnych oraz granulacją miału. Szacunkowy czas przebywania węgla w kotle nie ma wpływu na sterowanie samego kotła, ale na jego podstawie wyliczane są zalecane parametry pracy: minimalna zalecana wydajność kotła (funkcja 10), maksymalna zalecana wydajność kotła (funkcja 12), zalecana prędkość rusztu (funkcja 70), maksymalna zalecana prędkość rusztu (funkcja 72), zalecana wysokość warstwownicy (funkcja 73). Szacunkowy czas przebywania węgla w kotle ma wpływ na sterowanie całym obiektem przez regulator nadrzędny, przy porównaniu wydajności obiektu z sumą maksymalnych zalecanych wydajności (funkcja 12) wszystkich pracujących kotłów.
61 - Masa nasypowa - Masa nasypowa węgla (Mn) [t/m3] - Masa nasypowa węgla. Parametr wpisywany przez obsługę określający, ile waży 1 m3 paliwa dostarczanego do kotła. Na podstawie wieloletnich badań firmy Praterm można stwierdzić, że zwykle masa nasypowa wynosi 0,720t/m3. Węgiel składowany na placu ma znacznie wyższą masę nasypową, co wynika ze sposobu jego ułożenia - w pryzmie miał jest ubity pod własnym ciężarem. Miał węglowy podawany do kotła zsypuje się luźno z leja, odległości między ziarnami są większe niż w pryzmie. Masę nasypową można zmierzyć. Do tego zaleca się użycie naczynia o znanej objętości i ustawienia go na ruszcie w ten sposób, aby swobodnie zsypał się do niego opał. Należy pamiętać, że po zdjęciu naczynia nie należy go wstrząsać, gdyż na pewno w naczyniu zmieści się więcej miału, ale o większej masie nasypowej niż ten, który jest podawany do kotła.
62 - Wartość opałowa - Wartość opałowa (Cs) [kJ/g] - Wartość opałowa węgla. Parametr wpisywany przez obsługę określający, ile GJ zawiera tona spalanego miału. Wartość podawana przez laboratorium. Zaleca się prawidłowe przygotowanie próbki dla laboratorium (średnia z próbek pobranych w kilku miejscach na placu węglowym). Wartość ta nie powinna być programowana częściej niż terminy kolejnych dostaw węgla.
63 - Cena węgla - Cena 1 tony węgla (Cw) [zł/t] - Cena 1 tony węgla. Zaleca się programowanie ceny netto loco plac węglowy.
64 - Stos. energia/obj. - Stosunek energia / objętość (Ko) [MW/m3] - Współczynnik energia/objętość węgla. Iloraz średniej wydajności kotła (funkcja 11) z ostatnich 30 minut do objętości węgla dostarczanego do kotła (funkcja 21) między 45 a 15 minutami przed pomiarem. Przesunięcie w czasie uwzględnia opóźnienie między wprowadzeniem węgla do kotła, a jego spaleniem i przełożeniem dostarczonej w ten sposób energii chemicznej w węglu (funkcja 66) na wydajność (funkcja 11). Parametr ten w przeciwieństwie do współczynnika energia/masa węgla (funkcja 65) czy współczynnika efektywności pracy kotła (funkcja 79) nie zależy od parametrów programowalnych masa nasypowa węgla (funkcja 61) czy wartość opałowa węgla (funkcja 62). Ponieważ jest wprost proporcjonalny do sprawności, jego maksimum jest tożsame z optymalnym prowadzeniem kotła.
65 - współczynnik: energia / masa - Współczynnik energia/masa węgla. Iloraz współczynnika energia/objętość węgla (funkcja 64) do masy nasypowej węgla (funkcja 61).
66 - Zawarta w węglu - Dostarczona energia (Qw) [MW] - Dostarczona w węglu energia chemiczna. Iloczyn średniej masy dostarczanego węgla (funkcja 67) z 30 minut między 45 a 15 minutami przed pomiarem i wartości opałowej węgla (funkcja 62). Przesunięcie w czasie wynika z przygotowania do wyliczenia współczynnika efektywności pracy kotła (funkcja 79), który tym samym uwzględnia opóźnienie między wprowadzeniem węgla do kotła, a jego spaleniem i przełożeniem dostarczonej w ten sposób energii chemicznej w węglu na wydajność (funkcja 11).
67 - masa dostarczonego węgla na godzinę - Masa dostarczonego węgla. Iloczyn objętości węgla dostarczanego do kotła (funkcja 21) i masy nasypowej węgla (funkcja 61).
68 - koszt z ostatniej godziny - Koszt produkcji. Iloczyn masy dostarczonego węgla (funkcja 67) i ceny 1 tony węgla (funkcja 63).
69 - Efektywność - Koszt produkcji 1MWh (E) [zł/MWh] - Koszt wyprodukowania 1MWh. Iloraz kosztu produkcji (funkcja 68) do średniej wydajności kotła (funkcja 11) z ostatnich 30 minut.
70 - Zalec. pr. rusztu - Zalecana prędkość rusztu (vzad) [m/h] - Zalecana prędkość posuwu rusztu wyliczana jest przy założeniu, że węgiel ma spędzić w strefie spalania 150% wpisanego szacunkowego czasu przebywania węgla w kotle (funkcja 60). Dla kotła WR10 przyjmuje się, że strefa spalania ma długość 4m.
71 - Prędkość rusztu - Prędkość rusztu (vr) [m/h] - Prędkość rusztu. Na przekładni napędu rusztu zamontowany jest centrycznie obrotomierz impulsowy. Na każdy obrót wału rusztu przypada 100 impulsów. Znając długość rusztu, która odpowiada jednemu obrotowi wału, regulator na podstawie częstotliwości przychodzących impulsów oblicza prędkość rusztu. Dla wyeliminowania błędów spowodowanych chwilowymi drganiami i zakłóceniami mechanicznymi, pomiar realizowany jest w cyklach 3-minutowych.
72 - Maksymalna prędkość rusztu (vmax) [m/h] - Maksymalna zalecana prędkość posuwu rusztu wyliczana jest analogicznie jak zalecana prędkość posuwu rusztu (funkcja 70), ale przy założeniu, że węgiel ma spędzić w strefie spalania 130% wpisanego szacunkowego czasu przebywania węgla w kotle (funkcja 60).
73 - Zalecana wys. war. - Zalecana wysokość warstwownicy (hzad) [mm] - Zalecana wysokość warstwownicy obliczana jest w ten sposób, aby przy średniej prędkości rusztu równej zalecanej prędkości rusztu (funkcja 70) do kotła była dostarczana średnia objętość węgla (funkcja 21) z ostatnich 30 minut.
74 - wysokość warstwownicy + prześwit - Wysokość warstwownicy + prześwit. Suma arytmetyczna pomiaru wysokości warstwownicy lewej strony (funkcja 76) i wysokości warstwownicy prawej strony (funkcja 77) plus prześwit lewej warstwownicy (funkcja 75).
75 - Stała warstwownicy - Prześwit warstwownicy (s) [mm] - Prześwit warstwownicy. W przypadku idealnym przy wskazaniu poprawnie skalibrowanych przyrządów mierzących grubość warstwy na lewym i prawym krańcu warstwownicy, jej faktyczna wysokość jest równa średniej arytmetycznej tych dwóch wskazań. W praktyce szczególnie przy bardziej wyeksploatowanych kotłach, warstwownica nie ma kształtu prostokąta, ale od strony węgla jest wklęsła - przy oparciu lewego i prawego krańca na ruszcie, jej środek nie opiera się na rusztowinach, ale znajduje się na pewnej wysokości. Prześwit pozwala na uwzględnienie tego wcięcia w pomiarze grubości warstwownicy. Ponieważ program wylicza wysokość warstwownicy + prześwit (funkcja 74), należy przeliczyć głębokość wżeru warstwownicy na całą jej szerokość. Najprostszym przybliżeniem jest pomiar wysokości wżeru w jego najgłębszym miejscu (zwykle nad środkiem rusztu) i przyjęcie prześwitu lewej warstwownicy jako 50% tego pomiaru (założenie, że wklęsłość ma kształt trójkątny).
76 - wysokość warstwownicy - lewa strona - Wysokość warstwownicy lewa strona. Pomiar wysokości lewego krańca lewej warstwownicy. Wysokość warstwownicy mierzona jest w dwóch punktach - skrajnie lewym i skrajnie prawym końcu. Ma to na celu wyeliminowanie błędu związanego z tzw. przekosem, na który są szczególnie narażone warstwownice z łańcuchowych mechanizmem podnoszenia. Przekos jest eksploatacyjnie niekorzystnym zjawiskiem, gdyż wprowadzanie do kotła nierównej warstwy węgla powoduje nierównomierne przepalanie - nie jest możliwe właściwe dobranie nadmiaru powietrza dla węgla na całej szerokości rusztu. Przy przekosie powyżej 50mm (różnica między wskazaniem czujnika na lewym i na prawym krańcu warstwownicy) należy poczynić odpowiednie kroki dla jego wyeliminowania. Ponieważ zakres przyrządu pomiarowego wynosi 150mm, przy montażu jest on kalibrowany w taki sposób, żeby mierzył grubość warstwy od 50mm do 200mm.
77 - wysokość warstwownicy - prawa strona - Wysokość warstwownicy prawa strona. Jak funkcja 76, tylko dla prawego krańca prawej warstwownicy.
78 - Czas przebywania węgla w kotle (t) [min] - Rzeczywisty czas przebywania węgla w strefie spalania. Stosunek długości strefy spalania do prędkości rusztu.
79 - Sprawność 4 - Współczynnik efektywności pracy kotła (N4) [%] - Współczynnik efektywności pracy kotła. Stosunek średniej z ostatnich 30 minut wydajności kotła (funkcja 11) do dostarczonej w węglu energii chemicznej (funkcja 66). Współczynnik efektywności jest popularnie nazywany sprawnością, którą regulator liczy w sposób bezpośredni (sposób pośredni to 100% minus straty, które znacznie trudniej zmierzyć).
80 - Zadane podciśnienie - Zadane podciśnienie w komorze spalania (Pkx) [Pa] - Ustawione podciśnienie w komorze spalania. Parametr wpisywany przez obsługę określający, jakie podciśnienie ma panować w komorze spalania.
81 - Podciśn. w komorze - Podciśnienie w komorze spalania (Pkom) [Pa] - Podciśnienie w komorze spalania. Jest ono brane bezpośrednio z czujnika podciśnienia z wejścia analogowego numer 8. W celu zmniejszenia wpływu zakłóceń dane te są uśredniane w cyklu 20-sekundowym.
91 - stosunek: wysterowanie falownika podmuchu / objętość węgla dostarczonego do kotła - Stosunek wysterowanie falownika podmuchu / objętość węgla dostarczonego do kotła. Stosunek strumienia odniesienia obliczonego na podstawie do objętości węgla wyznaczonego z funkcji wagi.
92 - stosunek: wysterowanie falownika podmuchu / wydajność kotła - Stosunek wysterowanie falownika podmuchu / wydajność kotła. Stosunek strumienia odniesienia do objętości węgla
97 - Stan wejść logicznych 1-4 - Wejścia logiczne 1-4. Każda cyfra na wyświetlaczu odpowiada stanowi wejścia logicznego: pierwsza - wejście 1, druga - wejście 2, trzecia - wejście 3, czwarta - wejście 4. Stan "0" oznacza wejście rozwarte, stan "1" oznacza wejście zwarte.
98 - Stan wejść logicznych 5-8 - Wejścia logiczne 5-8. Jak funkcja 97, ale cyfry na wyświetlaczu odpowiadają wejściom logicznym: pierwsza - wejście 5, druga - wejście 6, trzecia - wejście 7, czwarta - wejście 8.
98 - Stan wejść logicznych 5-8 - Kod dostępu (parametr programowany, nie pokazywany wśród wartości wyświetlanych). Część parametrów jest zabezpieczona przed przypadkową zmianą. Są to: amplituda oscylacji (funkcja 19), względny strumień powietrza podmuchowego dla 0.4 m3/h węgla (funkcja 24), graniczna wartość względnego strumienia powietrza podmuchowego dla 1.6 m3/h węgla - minimum (funkcja 26), względny strumień powietrza podmuchowego dla 1.6 m3/h węgla (funkcja 27), graniczna wartość względnego strumienia powietrza podmuchowego dla 1.6 m3/h węgla - maksimum (funkcja 28), graniczna wartość względnego strumienia powietrza podmuchowego dla 1.6 m3/h węgla - maksimum, górna granica korekty powietrza podmuchowego od wysterowania wyciągu (funkcja 42). Aby zmiany tych parametrów zostały przyjęte przez regulator, kod dostępu musi być ustawiony na 4321.
Panel wyświetlaczy nr 2, pozycja na wyświetlaczu: 1 - Wydajność kotła 4 - Wydajność kotła (Qk4) [MW] - Wydajność kotła. Wydajność liczona jest na podstawie pomiaru przepływu wody przez kocioł (funkcja 02) i różnicy temperatury wody wyjściowej (wartość na wyświetlaczu stałym) i wejściowej (funkcja 01).
Panel wyświetlaczy nr 2, pozycja na wyświetlaczu: 2 - Sprawność 4 - Współczynnik efektywności pracy kotła (N4) [%] - Współczynnik efektywności pracy kotła. Stosunek średniej z ostatnich 30 minut wydajności kotła (funkcja 11) do dostarczonej w węglu energii chemicznej (funkcja 66). Współczynnik efektywności jest popularnie nazywany sprawnością, którą regulator liczy w sposób bezpośredni (sposób pośredni to 100% minus straty, które znacznie trudniej zmierzyć).
Panel wyświetlaczy nr 2, pozycja na wyświetlaczu: 3 - Prędkość rusztu - Prędkość rusztu (vr) [m/h] - Prędkość rusztu. Na przekładni napędu rusztu zamontowany jest centrycznie obrotomierz impulsowy. Na każdy obrót wału rusztu przypada 100 impulsów. Znając długość rusztu, która odpowiada jednemu obrotowi wału, regulator na podstawie częstotliwości przychodzących impulsów oblicza prędkość rusztu. Dla wyeliminowania błędów spowodowanych chwilowymi drganiami i zakłóceniami mechanicznymi, pomiar realizowany jest w cyklach 3-minutowych.
Panel wyświetlaczy nr 2, pozycja na wyświetlaczu: 4 - sumaryczna wysokość warstwownicy - Wysokość warstwownicy + prześwit. Suma arytmetyczna pomiaru wysokości warstwownicy lewej strony (funkcja 76) i wysokości warstwownicy prawej strony (funkcja 77) plus prześwit lewej warstwownicy (funkcja 75).
Zastosowanie poszczególnych trybów pracy i przełączanie między nimi
Tryb 1 - sterowanie ręczne jest trybem awaryjnym, w którym o wysterowaniu falownika wentylatora powietrza podmuchowego decyduje ustawienie potencjometru. Tryb ten został zaprojektowany jako ustawienie na wypadek awarii (ewentualnie zmiany programu) sterownika. Regulator w tym trybie nie steruje falownikami - elektrycznie obwód zamknięty jest w ten sposób, że sygnały prądowe z zadajników w szafie są wprost (z pominięciem sterownika) podawane na wejścia prądowe falowników Korzystanie z tego trybu pracy jest zdecydowanie odradzane.
W trybie 2 - praca w synchronizacji podobnie jak w trybie 1 - sterowanie ręczne o wysterowaniu falownika podmuchu decyduje ustawienie potencjometru, jednakże w odróżnieniu od trybu 1 - sterowanie ręczne regulator bierze tu udział w sterowaniu jako powielacz sygnału prądowego: fizycznie do falowników kierowane są sygnały z wyjść prądowych sterownika, które przyjmują dokładnie takie wartości, jakie mają sygnały z zadajników prądowych podawane na wejścia analogowe sterownika. Tryb ten należy wykorzystywać w przypadku potrzeby ręcznego sterowania pracą kotła (np. w przypadku awarii układu pomiaru węgla podawanego do kotła) przy sprawnym regulatorze.
Generalnie właściwym trybem jest 3 - praca automatyczna. W tym trybie obsługa decyduje o wydajności kotła i ilości powietrza podmuchowego. Wydajność kotła sterowana jest przez ręczne ustawienie wysokości warstwownic i ustawienie prędkości posuwu rusztu (funkcja 03 i funkcja 04). Ilość powietrza podmuchowego regulowana jest przez programowanie względnego strumienia powietrza podmuchowego dla 0.4 m3/h (funkcja 24) i dla 1.6 m3/h (funkcja 27) wraz z ewentualnymi oscylacjami (funkcja 19). Regulator kotła zapewnia dostarczenie odpowiedniej ilości powietrza podmuchowego przy zmieniającej się ilości dostarczanego do kotła opału.
Tryb 4 - praca z analizą jest zbliżony do trybu 3 - praca automatyczna z dokładnością do tego, że względny strumień powietrza podmuchowego dla 1.6 m3/h (funkcja 27 jest modyfikowana przez program analiza pracujący na serwerze systemu SZARP.
Przełączanie z trybu 1 - sterowanie ręczne do trybu 2 - praca w synchronizacji jest kłopotliwym przełączeniem. W trybie 2 - praca w synchronizacji regulator powiela sygnał z wejścia analogowego na wyjście prądowe, a w trybie 1 - sterowanie ręczne jest elektrycznie odcięty od sygnałów z zadajników, dlatego też zanim regulator zacznie prawidłowo powtarzać sygnał do falowników, musi go dokładnie zmierzyć. Z uwagi na filtracje przeciwzakłóceniowe dokładny pomiar sygnału prądowego z zadajnika zajmuje kilka sekund od momentu jego elektrycznego podłączenia do regulatora, które ma miejsce w tym przełączeniu. W przypadku źle zaprogramowanych falowników (jeśli zamiast lotnego startu mają ustawiony start po całkowitym zatrzymaniu) lub zaprogramowanego zbyt krótkiego czasu zwalniania (poniżej 10 sekund) przy zaniku prądowego sygnału sterującego, przełączenie to może nawet doprowadzić do chwilowego odstawienia falowników. Wówczas należy natychmiast załączyć je ponownie. Przełączenie to nie wymaga dodatkowych operacji.
Przełączanie z trybu 2 - praca w synchronizacji do trybu 1 - sterowanie ręczne jest operacją nie wymagającą żadnych dodatkowych czynności. Przełączenie inaczej niż w powyższym przypadku praktycznie nie powoduje zaniku sygnału sterującego wysyłanego do falowników - elektryczne odcięcie sterownika z obwodu regulacji odbywa się na tyle szybko, że pozostaje właściwie niezauważone przez falowniki.
Przełączanie z trybu 2 - praca w synchronizacji do trybu 3 - praca automatyczna może wiązać się z gwałtowną zmianą wysterowania falownika podmuchu w przypadku braku zsynchronizowania zaprogramowanych względnych strumieni powietrza podmuchowego dla 0.4 m3/h węgla (funkcja 25) i dla 1.6 m3/h węgla (funkcja 27). Aby przełączenie było łagodne, należy tak zaprogramować te dwa parametry jeszcze w trybie 2 - praca w synchronizacji, aby wartość strumienia powietrza podmuchowego dla aktualnej objętości węgla (funkcja 23) była jak najbliższa (zaleca się dokładność przynajmniej 1,0%) wartości wysterowania falownika podmuchu (funkcja 05).
Przełączanie z trybu 3 - praca automatyczna do trybu 2 - praca w synchronizacji może wiązać się z gwałtowną zmianą wysterowania falownika podmuchu. Aby tego uniknąć należy potencjometrem ustawić wysterowanie falownika podmuchu z zadajnika (funkcja 06) tak, aby było jak najbliższe (zaleca się dokładność przynajmniej 1,0%) wartości wysterowania falownika podmuchu (funkcja 05).
Przełączanie z trybu 3 - praca automatyczna do trybu 4 - praca z analizą jest jedynie wysłaniem do programu analiza pracującego na serwerze SZARP sygnału zezwolenia na rozpoczęcie procesu analizy i nie wymaga żadnych dodatkowych operacji.
Przełączanie z trybu 4 - praca z analizą do trybu 3 - praca automatyczna odbywa się bez żadnych reperkusji i wymagań co do ustawień regulatora. Z chwilą przełączenia w tryb 3 - praca automatyczna regulator przestaje przyjmować rozkazy zmiany aktualnego względnego strumienia powietrza podmuchowego dla 1.6 m3/h węgla (funkcja 27) z serwera SZARP, na którym pracuje program analizy i zachowuje aktualną wartość zaprogramowaną.
Powietrze podmuchowe a węgiel dostarczany do kotła w pracy automatycznej i w pracy z analizą
Regulator kotła ma zaimplementowaną zależność między ilością węgla podawanego do kotła (funkcja 21), a wysterowaniem falownika podmuchu (funkcja 05). Do sparametryzowania tej zależności służą parametry programowane: względny strumień powietrza podmuchowego dla 0.4 m3/h węgla (funkcja 24) i dla 1.6 m3/h węgla. Krzywa powietrze/węgiel w zależności od ilości podawanego opału węgla dzieli się na 4 przedziały:
0 m3/h-0.4 m3/h - Bardzo rzadka praca - moc kotła jest wówczas mniejsza niż ok. 1,5MW. Wysterowanie podmuchu jest wówczas stałe, niezależne od ilości podawanego do kotła miału.
0.4 m3/h-0.8 m3/h - Rzadka praca - moc kotła wynosi wówczas między ok. 1,5MW a ok. 3MW. Wysterowanie podmuchu jest wówczas wprost proporcjonalne do ilości podawanego do kotła miału: ilości 0.4 m3/h węgla odpowiada strumień powietrza podmuchowego dla 0.4 m3/h węgla (funkcja 25), ilości 1.6 m3/h węgla odpowiada wartość wynikająca z krzywej powietrze/węgiel dla przedziału 0.8 m3/h-1.6 m3/h węgla.
0.8 m3/h-1.6 m3/h - Praca kotła w przedziale od ok. 3MW do ok. 6MW. Wzór krzywej powietrze/węgiel w tym przedziale jest objęty tajemnicą handlową firmy Praterm. Krzywą wyznacza programowalny względny strumień powietrza podmuchowego dla 1.6 m3/h węgla (funkcja 27), który jest jednocześnie jej wartością dla 1.6 m3/h węgla. Kształt krzywej jest korygowany o dolny mnożnik pokazywany w systemie SZARP, który jest wartością zaszytą w programie dobieraną raz do specyfiki danego kotła. W większości przypadków wartość dolnego mnożnika wynosi 1,1.
powyżej 1.6 m3/h - Praca kotła powyżej ok. 6MW. Wzór krzywej powietrze/węgiel w tym przedziale jest objęty tajemnicą handlową firmy Praterm. Krzywą wyznacza programowalny względny strumień powietrza podmuchowego dla 1.6 m3/h węgla (funkcja 27), który jest jednocześnie jej wartością dla 1.6 m3/h węgla. Kształt krzywej jest korygowany o górny mnożnik pokazywany w systemie SZARP, który jest wartością zaszytą w programie dobieraną raz do specyfiki danego kotła. W większości przypadków wartość dolnego mnożnika wynosi 1,2.
Wysterowanie falowników a ich moc
Wysterowanie falowników jest proporcjonalne do częstotliwości prądu zasilającego silniki, a więc proporcjonalne do obrotów. W przypadku silnika rusztu, prędkość rusztu (funkcja 71) jest wprost proporcjonalna do wysterowania falownika rusztu (funkcja 03). W przypadku wentylatora podmuchu, obowiązują prawa wentylatorów:
1. Obroty są proporcjonalne do częstotliwości.
2. Spręż jest proporcjonalny do kwadratu obrotów.
3. Moc jest proporcjonalna do sześcianu obrotów.
Dlatego też jeśli wysterowanie falownika podmuchu (funkcja 05) wynosi 90/ moc falownika wynosi zaledwie 73 (w rzeczywistości z uwagi na różne od idealnych charakterystyki wentylatorów i prąd jałowy silników, jest to nieco inna wielkość). Ilość powietrza podmuchowego zmienia się wraz z mocą wentylatora. Świadomość tych zależności jest ważna z dwóch powodów: aby nie zmieniać o zbyt dużo punktów względnego strumienia powietrza podmuchowego dla 1.6 m3/h węgla (funkcja 27), ani nie zmieniać wysterowania falownika podmuchu z zadajnika (funkcja 06) przy pomocy potencjometru zbyt gwałtownie, gdyż zmiany te w trzeciej potędze przekładają się na zmianę ilości powietrza podmuchowego podawanego do kotła. Zależność powietrze podmuchowe a węgiel dostarczany do kotła w pracy automatycznej i w pracy z analizą uwzględnia zależności wynikające z praw wentylatorów.
Analiza
Program analiza na serwerze systemu SZARP działa cyklicznie. Okres czasu pomiędzy kolejnymi cyklami jest zmienny i wyznaczany w zależności od prędkości posuwu rusztu. Są 3 przedziały wyznaczane przez prędkości rusztu, dla których zdefiniowane są 3 różne okresy czasu, jaki musi upłynąć pomiędzy dwoma kolejnymi cyklami. Wartości górne i dolne przedziałów oraz okresy czasu są parametrami programowalnymi w pliku konfiguracyjnym. Dla kotłów WR10 wartości poszczególnych przedziałów wynoszą w zależności od średniej prędkości rusztu:
Wartości górne prędkości rusztu jednego przedziału zachodzą na wartości dolne prędkości rusztu następnego przedziału. Jeśli średnia prędkość rusztu nie może być zakwalifikowana do żadnego z zdefiniowanych przedziałów (przekroczy dolną granicę), wówczas analiza jest wstrzymywana. W każdym cyklu analizy wykonywane są trzy podstawowe czynności:
Odczyt danych wejściowych - z regulatora kotła odczytywane są następujące parametry:
Przebieg procesu analizy:
1. Sprawdzenie warunków niezbędnych do przeprowadzenia cyklu analizy: prawidłowa komunikacja z regulatorem kotła, sygnał zezwolenia na analizę z szafy kotła (odpowiednia pozycja przełącznika), prędkość rusztu prawidłowo zakwalifikowana do jednego z trzech przedziałów.
2. Ustalenie okresu czasu, po którym przeprowadzony zostanie kolejny cykl analizy.
3. Przeprowadzenie kolejnego cyklu analizy. Proces składa się z 6 cykli. Strumień powietrza w analizie (w programie przeglądającym Fpa) z cyklu na cykl zmieniany jest o 1% w wartościach bezwzględnych w przypadku braku korekt od analizy (opis analizy wyników poniżej), w wyniku której zmiana może być o 0,5 lub 1/5.
3.1. Cykl początkowy (zwiększenie strumienia Fpa). Cykl ten wykonywany jest przy starcie analizy, gdy zapamiętana jest początkowa wartość względnego strumienia powietrza podmuchowego dla 1.6 m3/h węgla (funkcja 27) przywracana w razie przerwania procesu analizy. W tym cyklu następuje również wzrost strumienia Fpa o 1%, czyli wynikowa wartość względnego strumienia powietrza podmuchowego dla 1.6 m3/h węgla (funkcja 27) zostaje zwiększona o jeden punkt. Następny jest cykl 3.2.
3.2. Cykl powrotu (zmniejszenie strumienia Fpa). Powrót względnego strumienia powietrza podmuchowego dla 1.6 m3/h węgla (funkcja 27) do wartości takiej, jaka była przed poprzedzającym cyklem 3.1 (lub 3.5), w którym nastąpił jej wzrost o 1%, czyli wynikowa wartość względnego strumienia powietrza podmuchowego dla 1.6 m3/h węgla (funkcja 27) zostaje zmniejszona o jeden punkt. Następny jest cykl 3.3.
3.3. Cykl zmniejszenia strumienia Fpa. Dalszy spadek względnego strumienia powietrza podmuchowego dla 1.6 m3/h węgla (funkcja 27) o jeden punkt. Następny jest cykl 3.4.
3.4. Cykl powrotu (zwiększenie strumienia Fpa). Powrót względnego strumienia powietrza podmuchowego dla 1.6 m3/h węgla (funkcja 27) do wartości z cyklu 3.2. Następny jest cykl 3.3.
3.5. Cykl zwiększenia strumienia Fpa. Dalszy wzrost względnego strumienia powietrza podmuchowego dla 1.6 m3/h węgla (funkcja 27) o jeden punkt. Następny jest cykl 3.2.
3.6. Cykl końcowy. Analiza zostaje zakończona z powodów: średnia prędkość rusztu poza przedziałami klasyfikacji, brak sygnału zezwalającego na przeprowadzanie analizy.
4. Analiza wyników. Ma ona na celu porównanie wyników różnych cykli i decyduje o ewentualnej zmianie wartości Fpa. Analizowany jest współczynnik Ko obliczany na koniec cyklu z jego drugiej polowy, czyli jeżeli cykl trwa np. 2 godziny, obliczany jest i brany do analizy średni współczynnik energia/objętość węgla tylko z drugiej godziny trwania cyklu.
Analiza jest przeprowadzona po zakończeniu przynajmniej 3 cykli. Do porównania brane są ostatnie 3 cykle, czyli zmniejszenie Fpa (cykl 3.3), zwiększenie Fpa (cykl 3.5) i powrót (cykl 3.2 lub 3.4). Jeżeli współczynnik Ko wyliczony w cyklu powrotu jest mniejszy niż w cyklu 3.3 i 3.5, nie ma dodatkowych zmian strumienia Fpa w stosunku do zmian właściwych dla każdego cyklu. Jeżeli współczynnik Ko wyliczony w cyklu zwiększenia Fpa (cykl 3.5) jest mniejszy niż przy powrocie (cykl 3.2 lub cykl 3.4) i zmniejszeniu (cykl 3.3), obok zmian właściwych dla każdego cyklu następuje dodatkowe zmniejszenie strumienia Fpa o 0,5%. jeżeli współczynnik Ko wyliczony w cyklu zmniejszenia Fpa (cykl 3.3) jest mniejszy niż przy powrocie (cykl 3.2 lub cykl 3.4) i zwiększeniu (cykl 3.5), obok zmian właściwych dla każdego cyklu następuje dodatkowe zwiększenie strumienia Fpa o 0,5%. W pozostałych przypadkach strumień Fpa nie jest korygowany dodatkowo ponad zmiany właściwe dla poszczególnych cykli.
5. Zapis danych wyjściowych. wynikowa wartość strumienia Fpa ustalona w toku analizy, zostaje wysłana do regulatora, gdzie staje się wartością względnego strumienia powietrza podmuchowego dla 1.6 m3/h węgla (funkcja 27).
Algorytm sterowania kotła WR-10 na wydajność:
W tym trybie regulacji nie będzie utrzymywana temperatura wody wyjściowej i sygnalizacji jej niedotrzymania. Zamiast tego ustawiana będzie moc kotła (funkcja 13) i startowy przelicznik wysterowanie posuwu rusztu na 1MW produkcji (funkcja 16). Przy dalszej pracy ten stosunek zmienia się i według niego dla zadanej wydajności zmieniane byłoby wysterowanie rusztu (funkcja 03). Potrzebna jest 3-godzinna średnia krocząca objętości węgla - używana jest do normalnej pracy, po zmianie programu lub po dłuższym postoju używane są średnie kroczące z krótszych okresów. Po starcie regulator przyjmuje 4MW=1,000m3/h (wartość zakodowana na sztywno w programie) i podług tego przelicza prędkość rusztu. Przez 1 godzinę co 3 minuty koryguje prędkość rusztu (jeśli pracuje w automacie - jeśli nie, to tylko liczy średnie), żeby dostarczyć tyle paliwa ile wynika z zadanej wydajności. Po pierwszej godzinie regulator odrzuca równanie 4MW=1,000m3/h, tylko patrzy jaki ten stosunek był w dotychczasowym czasie od startu programu/kotła. Co każde 3-minuty regulator koryguje to równanie, aż w czwartej i następnych (po trzeciej) godzinie regulator kieruje się średnią z ostatnich 3 godzin, czyli działa docelowo. Średnie te składają się z średnich 3-minutowych - tablice wydajności i objętości węgla. Faktycznie to są 2 tablice ze średnimi 3-minutowymi objętości węgla i wydajności (łącznie 60 pozycji) i przesuwającym się co 3-minuty wskaźnikiem. Przy starcie programu tablica jest inicjowana przez wartości specjalne 0 - program nie bierze do średnich wartości 0. Także jako 0 ustawiane są te wartości, gdy w ciągu danego cyklu pomiarowego ruszt stał (czyli objętość wynosiła 0). Jeśli jakaś pozycja w tablicy objętości ma wartość 0, to odpowiadająca jej pozycja z tablicy wydajności nie jest brana do liczenia średnich. Regulacja rusztem jest co 3-minuty - wyliczany jest wówczas wskaźnik objętości paliwa na wydajność. Na tej podstawie wyliczana jest docelowa prędkość rusztu - aby przy aktualnej wydajności i aktualnym stosunku energia/objętość uzyskać zaprogramowaną wydajność. Cykl regulacji jest co 3-minuty, ale nie można zmienić wysterowania rusztu w stosunku do poprzedniego (sprzed 3-minut) o więcej 0,1%+"korekta od warstwownicy". Program pamięta zmiany wysokości warstwownicy w ciągu ostatniej godziny - 20 średnich 3-minutowych. "Korekta od warstwownicy" (funkcja 17) to różnica w procentach między aktualnym położeniem warstwownicy (funkcja 74), a położeniem sprzed godziny (z początku tablicy) podzielone przez 20 (zmiana warstwownicy z okresu godziny jest przekładana na zmianę rusztu w ciągu 3-minut), przy czym działa ona odwrotnie - jeśli warstwownica przed godziną miała grubość 130mm, a aktualnie ma grubość 140mm, czyli została podniesiona o (140-130)/130=+7,69%, "korekta od warstwownicy" wynosi -1*(7,69%)/20=-0,38 - ruszt może zostać dodatkowo zwolniony o 0/38 w jednym cyklu regulacji.
Zmiana zaprogramowanej wartości wydajności odniesienia jest przyjmowana natychmiast - w każdym cyklu 3-minutowym podejmowana jest stosowna regulacja. Dla uniknięcia rezonansu wprowadzone jest ograniczenie: żeby zwiększyć wysterowanie rusztu musi być spełniony warunek, że moc wyjściowa Qwy (funkcja 17) jest mniejsza od Wydajności skorygowanej Qskr (funkcja 15) i różnica (Qskr-Qwy) nie zmalała od ostatniego cyklu 3-minutowego. Odwrotnie: żeby zmniejszyć wysterowanie rusztu musi być spełniony warunek, ze Qwy jest większe od Qskr i różnica (Qwy-Qskr) nie zmalała od ostatniego cyklu 3-minutowego.
Sygnalizacja niedotrzymania (o przekroczeniu nie alarmujemy - od tego jest blokada na temperaturze wyjścia) wydajności odniesienia - margines -10 wydajności odniesienia powyżej 30-minut (10 ostatnich pozycji w tablicy średnich 3-minutowych)/ lub -15 przez 18-minut (6 ostatnich pozycji w tablicy średnich 3-minutowych), lub -20 przez 6-minut (dwie ostatnie pozycje w tablicy średnich 3-minutowych)/ lub -25 przez 3 minuty - w każdym przypadku oprócz ostatniego, aby włączył się alarm także moc aktualna musi nie dotrzymywać mocy odniesienia. Skasowanie alarmu to wzrost mocy aktualnej powyżej mocy odniesienia lub brak istnienia warunków czasowych wspomnianych wyżej.
Sterowanie powietrzem podmuchowym zostaje bez zmian.
Z regulatora nadrzędnego do wszystkich kotłów przychodzi wartość wyznaczana z następującego wzoru:
|
(1.11) |
gdzie:
Kpmk - współczynnik korekty mocy kotłów
Qobl - moc odniesienia ciepłowni (patrz wyżej)
Qsumodn - suma mocy odniesienia wszystkich pracujących kotłów (regulator nadrzędny klasyfikuje kocioł jako pracujący bądź niepracujący na podstawie jego aktualnej mocy rzeczywistej - za wartość graniczną przyjęto 0,25MW w przypadku kotła WR-10 i 0,5MW w przypadku kotła WR-25).
Qc1h - średnia moc ciepłowni z ostatniej godziny. Jako moc ciepłowni należy rozumieć sumę wszystkich odpływów ciepłowni tj. Odpływu miasto, Odpływu Osiedle Przyjaźń, Odpływu Centrum Handlowe, Odpływu Fazos
|
(1.12) |
|
(1.13) |
Jak widać na wartość Kpmk składają się dwa czynniki: pierwszy (Qobl / Qsumodn) - określa jaki jest stosunek zapotrzebowania na moc ciepłowni do sumy zaprogramowanych mocy kotłów; jeżeli stosunek ten wynosi 100% - oznacza, to, że aktualnie zaprogramowana moc na wszystkich kotłach jest równa aktualnemu zapotrzebowaniu na moc ciepłowni Qobl; jeżeli wynosiłby 200% - oznaczałoby to, ze suma zaprogramowanych mocy kotłów jest o połowę za mała w stosunku do zapotrzebowania na moc Qobl - a zatem sterownik nadrzędny będzie musiał wysłać do kotłów informację o tym, że muszą one pracować z mocą równą 200% mocy zaprogramowanej. Ponieważ jednak moc ciepłowni jest zawsze mniejsza od sumy mocy wszystkich kotłów (ze względu na potrzeby własne ciepłowni) - stąd potrzebny jest drugi czynnik ((Qobl) / (Qc1h)) - który wskazuje jaki jest stosunek mocy odniesienia do rzeczywistej mocy ciepłowni - czyli uwzględnia wydatek mocy na potrzeby własne.
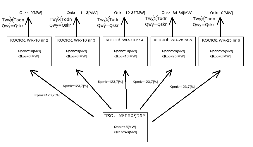
Przykład
Załóżmy, że obecnie na ciepłowni pracują kotły:
WR-10 nr 2 z zaprogramowaną wydajnością Qodn = 10[MW] i aktualną wydajnością Qkoc = 0[MW]
WR-10 nr 3 z zaprogramowaną wydajnością Qodn = 9[MW] i aktualną wydajnością Qkoc = 8[MW]
WR-10 nr 4 z zaprogramowaną wydajnością Qodn = 10[MW] i aktualną wydajnością Qkoc = 10[MW]
WR-25 nr 5 z zaprogramowaną wydajnością Qodn = 28[MW] i aktualną wydajnością Qkoc = 25[MW]
WR-25 nr 6 z zaprogramowaną wydajnością Qodn = 25[MW] i aktualną wydajnością Qkoc = 0[MW]
Moc obliczeniowa Qobl = 45[MW], natomiast moc ciepłowni z ostatniej godziny Qc1h = 43[MW]. Wówczas korzystając ze wzoru na Kpmk, możemy obliczyć jego wartość:
|
(1.14) |
Na poniższym schemacie przedstawiono zespół kotłów pracujących w algorytmie według powyższych założeń:
Kotły pracujące na wydajność będą się starały utrzymywać wydajność nie zaprogramowaną ale skorygowaną, która jest wyliczona z następującego wzoru:
| Qskr[MW]=Kpmk[MW] x Qodn[MW]. | (1.1) |
Poniższy rysunek przedstawia rzeczywistą pracę algorytmu:
Jak widać w punkcie oznaczonym 1 moc kotła podąża nie za wartością zaprogramowaną (Qprg) ale za wartością skorygowaną (Qskr). Moc kotła jest regulowana poprzez odpowiednie sterowanie falownikiem rusztu, co widać w punkcie oznaczonym jako 2. W punkcie 3 oznaczono pracę kotła w synchronizacji, jest to niezalecany tryb pracy, gdyż wówczas regulator nie może w żaden sposób utrzymywać parametrów kotła.
Uwagi eksploatacyjne
Na podstawie doświadczeń firmy Praterm w optymalizacji pracy kotłów rusztowych (około 100 zautomatyzowanych kotłów) należy stwierdzić, że niestety nie istnieją proste reguły mające zastosowanie w każdych warunkach pracy, dzięki którym można uzyskać maksymalną możliwą sprawność. Istnieje jednak kilka reguł, których przestrzeganie - nawet bez zastosowania automatyki - pozwala na zwiększenie efektywności kotła:
1. Wskaźnikiem wielkości fizycznej straty wylotowej jest temperatura spalin. Jej obserwacja pozwala podjąć decyzję, kiedy należy odstawić kocioł do czyszczenia po stronie spalin.
2. Woda kotłowa powinna być zmiękczona i odgazowana. Za niskie ciśnienie statyczne może doprowadzić do przenikania twardej wody wodociągowej z wymienników CWU w sieci cieplnej do obwodu kotłowego. Dlatego nie wystarczy kontrola twardości wody wychodzącej ze zmiękczalni, ale także wskazany jest okresowy pomiar twardości wody sieciowej.
3. Spalany węgiel powinien dotrzymywać nie tylko wartość opałową właściwą dla kotłów rusztowych, ale także mieć wystarczająco jednorodną granulację. Praktyka pokazuje, że spalanie nawet wysokokalorycznego, za to koksującego węgla, może sprawiać problemy.
4. Poza odpowiednimi ustawieniami automatyki pracownicy obsługi powinni pamiętać także o innych ustawieniach, m.in.: właściwym poziomie wody w wannach odżużlania (zbyt niski poziom wprowadza do kotła tzw. fałszywe powietrze zwiększające zużycie energii elektrycznej przez wentylator wyciągu i pogarszające sprawność), maksymalne otwarcie klap wyciągu i podmuchu (o ile istnieją), zamknięcie przednich klap zasłaniających rusztowiny (powinny być one wyposażone we wzierniki do śledzenia stanu łusek; otwarcie tych klap wprowadza fałszywe powietrze), zamknięcie pierwszej i ostatniej strefy podmuchowej (ostatnia może być otwarta w nietypowych sytuacjach pracy z bardzo wysokim obciążeniu przy spalaniu niskokalorycznego węgla) oraz ewentualnie przed i przedostatniej strefy (o ich otwarciu decyduje wydajność kotła: im większa - im dłuższy ogień - tym więcej stref powinno być otwartych).
5. Jak pokazuje praktyka oko ludzkie jest zawodne i przez obserwację płomienia w komorze spalania - w szczególności długości strefy spalania - nie zawsze można jednoznacznie wydać opinię, czy należy zwiększyć, czy zmniejszyć wysterowanie podmuchu. Oko bowiem nie wskaże, jaka jest strata chemiczna w żużlu. Syndrom tzw. "ognia do leja" jest bardzo mylący, bowiem żarzące się cząstki dopalającego się węgla wyglądają dużo gorzej, niż znakomicie gorszy energetycznie niespalony, wygaszony węgiel, który się już nie pali. Najlepszym weryfikatorem jest więc współczynnik efektywności pracy kotła (funkcja 79). Dlatego najlepszą drogą są małe zmiany empiryczne i ocena ich efektów w skali kilkugodzinnej - tak właśnie zachowuje się kocioł w trybie 4 - praca z analizą. Warto też pamiętać, że każde otwarcie drzwiczek z boku kotła powoduje dostarczenie dużej ilości fałszywego powietrza, zakłócenie spalania, a więc utratę podciśnienia w komorze i spadek sprawności.
6. Najczęstszymi błędami zdarzającymi się w obsłudze układów automatyki, jest zbyt wysoka prędkość rusztu i zbyt duże wysterowanie powietrza podmuchowego. Nie należy z tego wyciągać wniosku, że zawsze korzystna jest praca przy dużej grubości warstwy i niskim posuwie rusztu oraz małym współczynniku lambda. Dla węgli o bardzo wysokiej kaloryczności korzystna może być mała grubość warstwownicy. Podobnie przy węglach spiekalnych może wystąpić potrzeba ustawienia dużego nadmiaru powietrza. Ponieważ węgiel nawet w ramach jednej dostawy jest niejednorodny, należy pamiętać, że warunki ustawione dla kotła w jednym dniu pracy, w następnym mogą się okazać nieoptymalne.
7. Nawet najlepsza automatyka kotła nie zda się na nic, jeśli będzie on w stanie permanentnej regulacji mocy. Kotły węglowe wbrew temu, co twierdzą niektórzy konstruktorzy, nie są urządzeniami elastycznymi pod względem zmian obciążenia - są stałoprzepływowe i stałotemperaturowe.
Asysta przy zdalnej zmianie programu regulatora
Część parametrów takie jak zakresy przyrządów pomiarowych oraz konfiguracje programu takie jak kolejność wyświetlania parametrów, niektóre progi zapalania lampek alarmowych itp. są trwale zakodowane w programie sterownika. Nie można tego zmienić z poziomu obsługi - programowania parametrów stałych czy paczek - ponieważ są to zbyt newralgiczne dla działania regulatora wielkości. Takie zmiany występują stosunkowo rzadko. Zmiana programu regulatora zwykle prowadzona jest bezpośrednio przez pracowników firmy Praterm. Polega ona na połączenie notebooka kablem modemowym do RS232/0 sterownika i uruchomienie na notebooku odpowiedniego programu. Ta operacja jednak może też zostać przeprowadzona z wykorzystaniem serwera SZARP, który w normalnej pracy jest podłączony przez RS232/0 do sterownika w celu zbierania i rejestracji danych. Pracownicy firmy Praterm mogą zdalnie - z wykorzystaniem internetu - na serwerze SZARP uruchomić program do zmiany programu regulatora, fizycznie nie będąc przy sterowniku. Dzięki temu przy ewentualnej konieczności zmiany programu (np. po wymianie uszkodzonego przetwornika pomiarowego na nowy o innym zakresie) możliwa jest szybka operacja zmiany, bez konieczności przyjazdu na miejsce. Zdalna zmiana programu regulatora wymaga pomocy pracowników obsługi znajdującej się bezpośrednio przy sterowniku:
1. Jeżeli regulator jest w trybie 4 - praca z analizą, przełączyć w tryb 3 - praca automatyczna zgodnie z podanymi wyżej instrukcjami.
2. Jeżeli regulator jest w trybie 3 - praca automatyczna, przełączyć w tryb 2 - praca w synchronizacji zgodnie z podanymi wyżej instrukcjami.
3. Jeżeli regulator jest w trybie 2 - praca w synchronizacji, przełączyć w tryb 1 - sterowanie ręczna zgodnie z podanymi wyżej instrukcjami. Zaleca się do czasu zakończenia programowania, aby nie zmieniać ustawień potencjometrów zadajników sygnałów prądowych do falowników.
4. Spisać wszystkie wartości zaprogramowanych paczek i parametrów stałych.
5. Otworzyć drzwiczki z manipulatorem i panelem i wypiąć ze sterownika wtyczkę sieci RS'owej z gniazda RS485/1 - zielona wtyczka z 3-ma przewodami na dole po prawej stronie sterownika.
6. Poinformować o gotowości do rozpoczęcia zmiany programu regulatora.
7. Po zakończeniu zmiany programu sterownik sam zresetuje się. Zapali się lampka Awaria regulatora i zacznie dzwonić alarm - należy go skasować.
8. Wpiąć z powrotem wtyczkę sieci RS'owej do gniazda RS485/1.
9. Ustawić wszystkie zaprogramowane paczki i parametry stałe według spisanych wcześniej wartości. W szczególności należy pamiętać o wprowadzeniu właściwego kodu zabezpieczającego w parametrach stałych na funkcji 98.
10. Przełączyć regulator z trybu 1 - sterowanie ręczne w tryb 2 - praca w synchronizacji zgodnie z podanymi wyżej instrukcjami.
11. W trybie 2 - praca w synchronizacji regulator powinien pozostać minimum 15 minut - do czasu, aż wskazania objętości węgla dostarczanego do kotła (funkcja 21) i współczynnik efektywności pracy kotła (funkcja 79 - widoczny również na wyświetlaczu stałym) uzyskają wartość zbliżoną do tej sprzed zmiany programu regulatora.
12. Jeżeli przed zmianą programu regulator znajdował się w trybie 3 - praca automatyczna lub 4 - praca z analizą, należy sprawdzić, czy strumień powietrza podmuchowego dla aktualnej objętości węgla (funkcja 23) pokrywa się z wysterowaniem falownika podmuchu z zadajnika (funkcja 06). Jeżeli wartości stałe zostały prawidłowo ponownie zaprogramowane i potencjometr podmuchu nie był ruszany, te dwie wartości powinny po pewnym czasie (nie więcej niż 30 minut) osiągnąć zbliżoną wartość bez żadnych dodatkowych operacji. Wówczas należy przełączyć regulator w tryb 3 - praca automatyczna zgodnie z podanymi wyżej instrukcjami.
13. Jeżeli przed zmianą programu regulator znajdował się w trybie 4 - praca z analizą, przełączyć w tryb 3 - praca automatyczna zgodnie z podanymi wyżej instrukcjami.
Wartości wyświetlane
| numer | opis |
| stały wyświetlacz | Temp. wyjściowa - Temperatura wody za kotłem (Twy) [°C] |
| nE | Wersja pamięci EPROM: 2313 |
| nP | Wersja programu technologicznego: 3286 |
| 00 | Temp. zadana - Temperatura zadana (Tod) [°C] |
| 01 | Temp. wejściowa - Temperatura wody przed kotłem (Twe) [°C] |
| 02 | Przepływ - Przepływ wody przez kocioł (Gk) [t/h] |
| 03 | Wyst. fal. rusz. - Aktualne wysterowanie falownika rusztu (imp_r) [%] |
| 04 | wysterowanie rusztu z zadajnika |
| 05 | Wyst. fal. podm. - Aktualne wysterowanie falownika podmuchu (imp_p) [%] |
| 06 | wysterowanie falownika podmuchu z zadajnika |
| 07 | Wyst. fal. wyc. - Aktualne wysterowanie falownika wyciągu (imp_w) [%] |
| 08 | wysterowanie falownika wyciągu z zadajnika |
| 10 | Min. zalec. wyd. - Minimalna wydajność kotła (Qmin) [MW] |
| 11 | Wydajność kotła 4 - Wydajność kotła (Qk4) [MW] |
| 12 | Max. zalec. wyd. - Maksymalna wydajność kotła (Qmax) [MW] |
| 13 | Proporcja wydajności - Zaprogramowana wydajność odniesienia (PrcQ) [MW] |
| 14 | Qobl^2/(Qwy*Qsumk) - Korekta procentowa mocy do utrzymania z nadrzędn. (Kpmn) [%] |
| 15 | Wydajność skoryg. - Skorygowana wydajność odniesienia (Qskr) [MW] |
| 16 | Wyliczony Ko - Wyliczony współczynnik moc z objętości paliwa (Kowl) [MWh/m3] |
| 17 | Korekta warstw. - Korekta zmian ster. rusztu od warstwownicy (Kwys) [%] |
| 19 | Amplituda oscylacji - Amplituda oscylacji strum. pow. (Ampl) [%] |
| 20 | Wym. obj. węgla - Wymagana objętość węgla (V_od) [m3/h] |
| 21 | Obj. węgla kotła 4 - Aktualna objętość węgla (V) [m3/h] |
| 22 | objętość węgla do regulacji powietrzem podmuchowym |
| 23 | strumień powietrza podmuchowego dla aktualnej obj.węgla - Vc_reg |
| 24 | Względne pow. 0,4m3/h - Względna ilość powietrza dla 0,4m3/h węgla 1 (Pws1) [%] |
| 25 | Powietrze dla 0,4m3/h - Ilość powietrza dla 0,4m3/h węgla (Pow4) [%] |
| 26 | Dolna granica pow. - Dolna granica powietrza w analizie (Dpow) [%] |
| 27 | Względne pow. 1,6m3/h - Względna ilość powietrza dla 1,6m3/h węgla 3 (Pws3) [%] |
| 28 | Górna granica pow. - Górna granica powietrza w analizie (Gpow) [%] |
| 29 | Powietrze dla 1,6m3/h - Ilość powietrza dla 1,6m3/h węgla (Pow16) [%] |
| 30 | Skor. w. pow. 1,6m3/h - Skoryg. względne powietrze dla 1,6m3/h węgla (Pzs3) [%] |
| 41 | Rzeczywisty wyc. odn. - Wzgl. wyst. rzecz. wyciagu dla 1,6m3 węgla (Wws3) [%] |
| 42 | Zakres korekty wyc. - Dopuszczalny zakres korekty wyciągu (Kw3) [%] |
| 56 | Min. wyst. fal. rusztu - Min. wyst. falownika rusztu w regulacji 2 st. (rmin) [%] |
| 57 | Max. wyst. fal. rusztu - Maks. wyst. falownika rusztu w regulacji 2 st. (rmax) [%] |
| 58 | t. wyp. reg. 2 stan. - Czas wypełnienia w regulacji 2 stanowej (twyp) [s] |
| 60 | Przewidywany czas przebywania węgla w kotle (tx) [min] |
| 61 | Masa nasypowa - Masa nasypowa węgla (Mn) [t/m3] |
| 62 | Wartość opałowa - Wartość opałowa (Cs) [kJ/g] |
| 63 | Cena węgla - Cena 1 tony węgla (Cw) [zł/t] |
| 64 | Stos. energia/obj. - Stosunek energia / objętość (Ko) [MW/m3] |
| 65 | współczynnik: energia / masa |
| 66 | Zawarta w węglu - Dostarczona energia (Qw) [MW] |
| 67 | masa dostarczonego węgla na godzinę |
| 68 | koszt z ostatniej godziny |
| 69 | Efektywność - Koszt produkcji 1MWh (E) [zł/MWh] |
| 70 | Zalec. pr. rusztu - Zalecana prędkość rusztu (vzad) [m/h] |
| 71 | Prędkość rusztu - Prędkość rusztu (vr) [m/h] |
| 72 | Maksymalna prędkość rusztu (vmax) [m/h] |
| 73 | Zalecana wys. war. - Zalecana wysokość warstwownicy (hzad) [mm] |
| 74 | wysokość warstwownicy + prześwit |
| 75 | Stała warstwownicy - Prześwit warstwownicy (s) [mm] |
| 76 | wysokość warstwownicy - lewa strona |
| 77 | wysokość warstwownicy - prawa strona |
| 78 | Czas przebywania węgla w kotle (t) [min] |
| 79 | Sprawność 4 - Współczynnik efektywności pracy kotła (N4) [%] |
| 80 | Zadane podciśnienie - Zadane podciśnienie w komorze spalania (Pkx) [Pa] |
| 81 | Podciśn. w komorze - Podciśnienie w komorze spalania (Pkom) [Pa] |
| 90 | temperatura sklepienia |
| 91 | stosunek: wysterowanie falownika podmuchu / objętość węgla dostarczonego do kotła |
| 92 | stosunek: wysterowanie falownika podmuchu / wydajność kotła |
| 97 | Stan wejść logicznych 1-4 |
| 98 | Stan wejść logicznych 5-8 |
Panele wyświetlaczy
| Wydajność kotła 4 - Wydajność kotła (Qk4) [MW] | Sprawność 4 - Współczynnik efektywności pracy kotła (N4) [%] |
| Prędkość rusztu - Prędkość rusztu (vr) [m/h] | sumaryczna wysokość warstwownicy |
Paczki
| numer | minimalna wartość | maksymalna wartość | domyślna wartość | opis |
| 80 | -90 | 15 | -10 | Zadane podciśnienie - Zadane podciśnienie w komorze spalania (Pkx) [Pa] |
Wartości stałe
| numer | minimalna wartość | maksymalna wartość | domyślna wartość | opis |
| 13 | 0,50 | 12,00 | 10,00 | Proporcja wydajności - Zaprogramowana wydajność odniesienia (PrcQ) [MW] |
| 19 | 0,0 | 3,0 | 0,0 | Amplituda oscylacji - Amplituda oscylacji strum. pow. (Ampl) [%] |
| 24 | 50,0 | 200,0 | 100,0 | Względne pow. 0,4m3/h - Względna ilość powietrza dla 0,4m3/h węgla 1 (Pws1) [%] |
| 26 | 40,0 | 200,0 | 85,0 | graniczna wartość względnego strumienia powietrza - minimum |
| 27 | 50,0 | 200,0 | 100,0 | Względne pow. 1,6m3/h - Względna ilość powietrza dla 1,6m3/h węgla 3 (Pws3) [%] |
| 28 | 100,0 | 200,0 | 120,0 | graniczna wartość względnego strumienia powietrza - maksimum |
| 42 | 0,0 | 7,0 | 5,0 | Zakres korekty wyc. - Dopuszczalny zakres korekty wyciągu (Kw3) [%] |
| 56 | 0,0 | 100,0 | 20,0 | minimalne wysterowanie falownika rusztu przy pracy dwustanowej |
| 57 | 0,0 | 100,0 | 55,0 | maksymalne wysterowanie falownika rusztu przy pracy dwustanowej |
| 58 | 0 | 180 | 90 | wypełnienie wysterowania rusztu |
| 60 | 15 | 70 | 40 | Przewidywany czas przebywania węgla w kotle (tx) [min] |
| 61 | 0,500 | 1,300 | 0,720 | Masa nasypowa - Masa nasypowa węgla (Mn) [t/m3] |
| 62 | 15,00 | 30,00 | 21,00 | Wartość opałowa - Wartość opałowa (Cs) [kJ/g] |
| 63 | 80,0 | 500,0 | 200,0 | Cena węgla - Cena 1 tony węgla (Cw) [zł/t] |
| 75 | 0,0 | 20,0 | 0,0 | Stała warstwownicy - Prześwit warstwownicy (s) [mm] |
| 98 | 0 | 9999 | 0 | kod dostępu do parametrów |
Wejścia analogowe
| numer | opis |
| 01 | grubość warstwy - strona lewa (4..20mA) |
| 02 | grubość warstwy - strona prawa (4..20mA) |
| 03 | Przepływ - Przepływ wody przez kocioł (Gk) (4..20mA) |
| 04 | rezerwa (4..20mA) |
| 05 | zadajnik prądowy falownika rusztu (0..20mA) |
| 06 | zadajnik prądowy falownika podmuchu (0..20mA) |
| 07 | zadajnik prądowy falownika wyciągu (0..20mA) |
| 08 | Podciśn. w komorze - Podciśnienie w komorze spalania (Pkom) (4..20mA) |
| 09 | temperatura sklepienia (4..20mA) |
| 10 | rezerwa (0..200°C) |
| 11 | Temp. wejściowa - Temperatura wody przed kotłem (Twe) (0..200°C) |
| 12 | Temp. wyjściowa - Temperatura wody za kotłem (Twy) (0..200°C) |
Wejścia logiczne
| numer | opis |
| 01 | praca automatyczna |
| 02 | synchronizacja |
| 03 | zwora ruszt w automacie (stan dotychczasowy) |
| 04 | termik wentylatora chłodzącego silnika rusztu |
| 05 | posuw rusztu |
| 06 | praca dwustanowa rusztu |
| 07 | kontrola sygnalizacji |
| 08 | kasowanie sygnalizacji |
Wyjścia analogowe
| numer | opis |
| 01 | Wyst. fal. rusz. - Aktualne wysterowanie falownika rusztu (imp_r) [%] |
| 02 | Wyst. fal. podm. - Aktualne wysterowanie falownika podmuchu (imp_p) [%] |
| 03 | Wyst. fal. wyc. - Aktualne wysterowanie falownika wyciągu (imp_w) [%] |
Wyjścia przekaźnikowe
| numer | opis |
| 01 | praca automatyczna |
| 02 | rezerwa |
| 03 | rezerwa |
| 04 | rezerwa |
| 05 | koniec zakresu współczynników do analizy |
| 06 | rezerwa |
| 07 | sygnalizacja synchronizacji |
| 08 | sygnalizacja analizy |
| 09 | sygnalizacja wyjścia z zakresu mocy kotła |
| 10 | wyłączenie termika wentylatora chłodzącego silnika rusztu |
| 11 | minimalne podciśnienie w komorze spalania |
| 12 | zakłócenie pracy kotła |
| 13 | Praca rusztu w trybie szybkim |
| 14 | rezerwa |
| 15 | rezerwa |
| 16 | buczek |
| 17 | rezerwa |
Instrukcja obsługi regulatora Z-Elektronik
Instrukcja obsługi panelu blokad
Deklaracja zgodności CE regulatora Z-Elektronik
Automatically generated by DOCGEN on 2025.06.07 03:20:28
based on /var/szarp/programy/trunk/tarnowg/wr10/2313/1001/koczwyk.c